


邦泰观宸曲江项目位于陕西省西安市曲江新区,该项目采用铝板幕墙与石材幕墙的组合,能够完美融合现代科技感与经典永恒美学的双重优势。
层间铝板幕墙:完美结合了艺术表现力、结构安全性和长期经济性,是实现现代、轻盈、富有雕塑感和未来感建筑立面的理想选择。
外立面石材幕墙:石材独有的自然纹理与厚重气质营造出无可替代的经典奢华感,同时其具备极高的物理耐久性、优异的防火性能与低维护成本,展现出沉稳、坚固且值得传承的高品质形象。







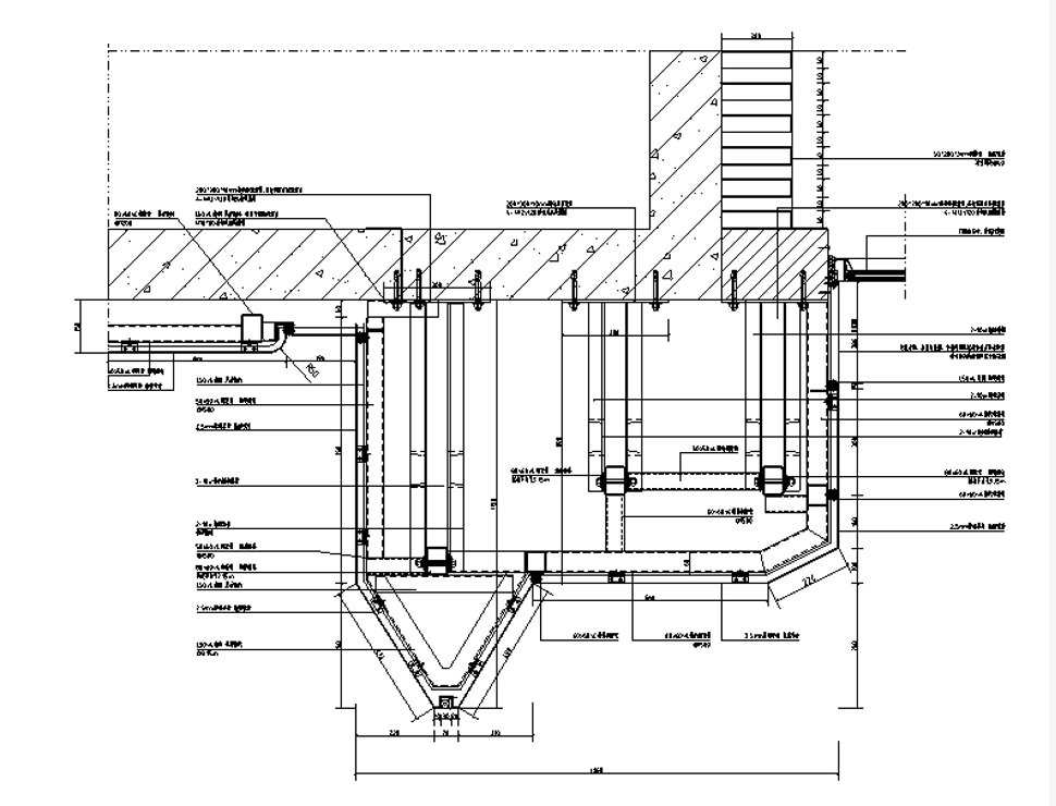
屋面节点:

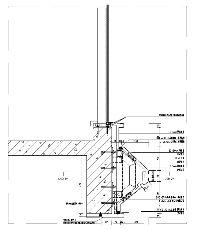
铝板竖剖节点:

铝板横剖节点:


028-85315579
13908004916
13708088828
成都武城装饰工程有限责任公司成都幕墙设计公司欢迎你 备案号:蜀ICP备12021971号-1
网站导航 :
www.wczs.com
微信号:cdwczs2017